Spring Security 是一个强大的认证和授权框架,它的使用方式也非常简单,但是要想真正理解它就需要花一时间来学习了,最近在学习 Spring Security 时有一些新的理解,特意记录下来防止知识忘记的太快,毕竟好记性不如烂笔关,也给即将准备学习 Spring Security 的同志做一个参考。
由于我在学习和使用是基于 Servlet Applications 的,所以文中的大部分都与 Servlet 相关,当然 Spring Security 还支持 Reactive Applications 功能上都是一样,在架构上会有一些差别,有兴趣的同学可以自行查看官方文档。
Spring Securty 在 Servlet Applications 中的应用
以下部分内容摘自官方文档
Servlet Filter Chain
提到 Servlet Filter Chain 应该都熟悉的吧,它们是一系列由 javax.servlet.Filter 实现类组成的一个链,大致图如下所示:

上图中Client发送Http请求,然后请求经过FilterChain,每个匹配的Filter都有机会处理request和response对象,最终请求会到达servlet(如何filter中没有特殊处理的情况下)。
Spring Security 的实现简单来说,就是往Servlet Filter Chain加了一个特殊的过滤器来处理认证或授权请求 。
DelegatingFilterProxy
Spring 提供一个javax.servlet.Filter的实现类 DelegatingFilterProxy ,它的主要功能跟它的名称一样,通过代理模式委托给一个Spring管理的Bean来完成相应的功能。

在上图中,DelegatingFilterProxy 会在 ApplicationContext 中查找 Filter0 并执行Filter0的doFilter方法:
public void doFilter(ServletRequest request, ServletResponse response, FilterChain chain) {
// Lazily get Filter that was registered as a Spring Bean
// For the example in DelegatingFilterProxy delegate is an instance of Bean Filter0
Filter delegate = getFilterBean(someBeanName);
// delegate work to the Spring Bean
delegate.doFilter(request, response);
}
FilterChainProxy
前面说过DelegatingFilterProxy只是一个代理 Filter,并没有真正的功能。
在 Spring Security 中还有一个 FilterChainProxy 类,它是 Spring Security 中非常重要的入口(断点打在这准没错),它负责匹配请求、执行 Filter 等功能。

你可能发现了上图中在FilterChainProxy部分还有个 SecurityFilterChain,它是一个接口只有两个方法:
- matches用于匹配请求
- getFilters是获取针对匹配请求的所有的 Filters
SecurityFilterChain 接口:
public interface SecurityFilterChain {
boolean matches(HttpServletRequest request);
List<Filter> getFilters();
}
SecurityFilterChain
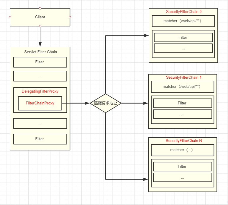
SecurityFilterChain 里面包含很多个 Filter ,不同的 Filter 完成不同的功能,如登陆认证、退出登陆、设置SecurityContext等,在Spring Security 中可以有多个 SecurityFilterChain 每个 SecurityFilterChain 负责不同的请求地址,如可以针对/app/api/**与/web/api/**设置不同的认证规则。

总结
前面提到了四个重要的概念:
- Servlet Filter Chain:Serverl过滤器链
- DelegatingFilterProxy:Spring Filter代理类,将功能委托给 FilterChainProxy
- FilterChainProxy:匹配请求,执行 SecurityFilterChain 中的过滤器
- SecurityFilterChain:包含一组Filter
总结下来可以用一张图表示:

根据上面图如Client访问/web/api/login就会匹配到SecurityFilterChain 0并执行其中的 Filters。
匹配过程我看了下FilterChainProxy的源码,大致流程和我理解的差不多,我把代码精简了一下以下:
public class FilterChainProxy extends GenericFilterBean {
private List<SecurityFilterChain> filterChains;
@Override
public void doFilter(ServletRequest request, ServletResponse response,
FilterChain chain) throws IOException, ServletException {
...
doFilterInternal(request, response, chain);
...
}
private void doFilterInternal(ServletRequest request, ServletResponse response,
FilterChain chain) throws IOException, ServletException {
...
List<Filter> filters = getFilters(fwRequest);
...
VirtualFilterChain vfc = new VirtualFilterChain(fwRequest, chain, filters);
vfc.doFilter(fwRequest, fwResponse);
}
private List<Filter> getFilters(HttpServletRequest request) {
for (SecurityFilterChain chain : filterChains) {
if (chain.matches(request)) {
return chain.getFilters();
}
}
return null;
}
private static class VirtualFilterChain implements FilterChain {
@Override
public void doFilter(ServletRequest request, ServletResponse response)
throws IOException, ServletException {
...
}
}
首先在FilterChainProxy的doFilter方法会执行doFilterInternal方法
doFilterInternal 方法中调用 getFilters 获取过滤器列表
private List<Filter> getFilters(HttpServletRequest request) {
for (SecurityFilterChain chain : filterChains) {
if (chain.matches(request)) {
return chain.getFilters();
}
}
return null;
}
在 getFilters 会调用SecurityFilterChain.matches匹配请求
最后将得到的filters放在 VirtualFilterChain 中执行最后
这篇文章主要讲述了 Spring Securty 与 Servlet Applications 集成部分
以上就是本文的全部内容,希望对大家的学习有所帮助,也希望大家多多支持自学编程网。

- 本文固定链接: https://www.zxbcw.cn/post/185683/
- 转载请注明:必须在正文中标注并保留原文链接
- QQ群: PHP高手阵营官方总群(344148542)
- QQ群: Yii2.0开发(304864863)